Manual, repair, maintenance Hyundai R140W-7A
Sold <10
The sale of this product is suspended.
Secure deal
Instant delivery
Product description
We offer a full repair manual and operation of the excavator Hyundai R140W-7A.
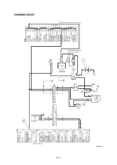
The guide apparatus of the excavator shown complete hydraulic circuit diagrams, description of systems and methods for troubleshooting, description (with photos) analysis of mechanical parts.
Quality - the original e-mail, the original manuals in English!
Total 62 files in pdf size of 3-20 pages, and the file contents in a format html.
I sell links with direct access to the archive of the documentation for this model.
Content management:
WHEELED EXCAVATOR R140W-7A
FOREWORD
SECTION 1
GENERAL
Group 1 Safety Hints
Group 2 Specifications
SECTION 2
STRUCTURE AND FUNCTION
Group 1 Pump Device
Group 2 Main Control Valve
Group 3 Swing Device
Group 4 Travel Device
Group 5 RCV Lever
Group 6 Accelerator Pedal
Group 7 Brake Pedal
Group 8 Transmission
Group Travel control valve 9
Group 10 Steering Valvel
SECTION 3
HYDRAULIC SYSTEM
Group 1 Hydraulic Circuit
Group 2 Main Circuit
Group 3 Pilot Circuit
Group 4 Single Operation
Group 5 Combined Operation
SECTION 4
ELECTRICAL SYSTEM
Group 1 Component Location
Group 2 Electrical Circuit
Group 3 Electrical Component Specification
Group 4 Connectors
SECTION 5
MECHATROMICS SYSTEM
Group 1 Outline
Group 2 Mode selection System
Group 3 Automatic Deceleration System
Group 4 Power Boost System
Group 5 Travel Speed \u200b\u200bControl System
Group 6 Automatic Warming Up Function
Group 7 Engine Overheat Prevention Function
Group 8 Anti-Restart System
Group 9 Self-Diagnostic System
Group 10 Engine Control System
Group 11 EPPR (Electro Proportional Pressure Reducing) Valve
Group 12
Group 13
Monitoring System
Fuel warmer System
SECTION 6
TROUBLESHOOTING
Group 1 Before troubleshooting
Group 2 Hydraulic and Mechanical System
Group 3 Electrical System
Group 4 Mechatronics System
SECTION 7
MAINTENANCE STANDARD
Group 1 Operational Performance Test
Group 2 Major Components
Group 3 Work Equipment
SECTION 8
DISASSEMBLY AND ASSEMBLY
Group 1 Precaution
Group 2 Tightening Torque
Group 3 Pump Device
Group 4 Main Control Valve
Group 5 Swing Device
Travel Motor Group 6
Transmission Group 7
Group 8 Steering Valve
Group 9 Front Axle and Rear Axle
Group 10 RCV Lever
Turning Joint Group 11
Group 12 Boom, Arm, Bucket, Dozer and Outrigger Cylinders
Group 13 Work Equipment
SECTION 9
COMPONENT MOUNTING TORQUE
Group 1 Introduction guide
Group 2 Engine system
Group 3 Electric system
Group 4 Hydraulic system
Group 5 Power train system
Group Structure 6
Group 7 Work equipment
The guide apparatus of the excavator shown complete hydraulic circuit diagrams, description of systems and methods for troubleshooting, description (with photos) analysis of mechanical parts.
Quality - the original e-mail, the original manuals in English!
Total 62 files in pdf size of 3-20 pages, and the file contents in a format html.
I sell links with direct access to the archive of the documentation for this model.
Content management:
WHEELED EXCAVATOR R140W-7A
FOREWORD
SECTION 1
GENERAL
Group 1 Safety Hints
Group 2 Specifications
SECTION 2
STRUCTURE AND FUNCTION
Group 1 Pump Device
Group 2 Main Control Valve
Group 3 Swing Device
Group 4 Travel Device
Group 5 RCV Lever
Group 6 Accelerator Pedal
Group 7 Brake Pedal
Group 8 Transmission
Group Travel control valve 9
Group 10 Steering Valvel
SECTION 3
HYDRAULIC SYSTEM
Group 1 Hydraulic Circuit
Group 2 Main Circuit
Group 3 Pilot Circuit
Group 4 Single Operation
Group 5 Combined Operation
SECTION 4
ELECTRICAL SYSTEM
Group 1 Component Location
Group 2 Electrical Circuit
Group 3 Electrical Component Specification
Group 4 Connectors
SECTION 5
MECHATROMICS SYSTEM
Group 1 Outline
Group 2 Mode selection System
Group 3 Automatic Deceleration System
Group 4 Power Boost System
Group 5 Travel Speed \u200b\u200bControl System
Group 6 Automatic Warming Up Function
Group 7 Engine Overheat Prevention Function
Group 8 Anti-Restart System
Group 9 Self-Diagnostic System
Group 10 Engine Control System
Group 11 EPPR (Electro Proportional Pressure Reducing) Valve
Group 12
Group 13
Monitoring System
Fuel warmer System
SECTION 6
TROUBLESHOOTING
Group 1 Before troubleshooting
Group 2 Hydraulic and Mechanical System
Group 3 Electrical System
Group 4 Mechatronics System
SECTION 7
MAINTENANCE STANDARD
Group 1 Operational Performance Test
Group 2 Major Components
Group 3 Work Equipment
SECTION 8
DISASSEMBLY AND ASSEMBLY
Group 1 Precaution
Group 2 Tightening Torque
Group 3 Pump Device
Group 4 Main Control Valve
Group 5 Swing Device
Travel Motor Group 6
Transmission Group 7
Group 8 Steering Valve
Group 9 Front Axle and Rear Axle
Group 10 RCV Lever
Turning Joint Group 11
Group 12 Boom, Arm, Bucket, Dozer and Outrigger Cylinders
Group 13 Work Equipment
SECTION 9
COMPONENT MOUNTING TORQUE
Group 1 Introduction guide
Group 2 Engine system
Group 3 Electric system
Group 4 Hydraulic system
Group 5 Power train system
Group Structure 6
Group 7 Work equipment
Main features
- Content type Text
- Content description 60 symbols
- Updated on the site 24.07.2012
Images
Reviews
No reviews yet
TehMan
0